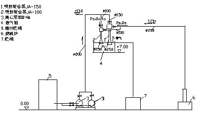
在制糖工业的硫熏工艺中,采用液气喷射混合器,利用糖液喷射吸入硫磺蒸汽,通过混合对糖液进行脱色。工艺设备布置见图1。公司设计制造的可调式及固定式液气喷射混合器(JA系列) 图2,已被内蒙包头华资实业公司糖汁硫熏工艺采用。

图1.糖汁硫熏喷射混合工艺设备布置

图2.可调式及固定式液气喷射混合器(JA系列)
液气喷射混合器性能:
|
型号 |
压力(Mpa) |
工作液流量(/h) |
工作液温度(C) |
吸入压力(m) |
吸入气量(/h) |
|
固定式JA-150型 |
0.4—0.35
|
140—180
|
85
|
0.2(真空)
|
300—400
|
|
可调式JA-100型 |
0.4—0.32 |
|
85 |
0.2(真空)
|
70—90 | 出口压力 <0.5m(表压); 我公司亦可按用户要求,设计制造不同型式喷射混合器。 |